VAN GIẢM ÁP
Định nghĩa
Van giảm áp là một thiết bị thủy lực được sử dụng với mục đích để điều chỉnh áp suất trong mạch thủy lực. Van giảm áp thuộc kiểu van thường mở nên dòng chất lỏng luôn luôn được lưu thông qua van. Chức năng của van là giảm áp suất qua van để cung cấp cho các mạch có yêu cầu áp suất làm việc khác nhau với cùng một nguồn chung.
Phân loại
Dựa vào cấu tạo, van được chia thành hai nhóm chính:
- Kiểu van tác động trực tiếp.
Ký hiệu và cấu tạo

Van giảm áp tác động trực tiếp 2 cửa
Ký hiệu.

Van giảm áp tác động trực tiếp 3 cửa.
Cấu tạo của van bao gồm:
1: Vít điều chỉnh 4: Lò xo
2: Đầu vào van ( cửa P) 5: Con trượt
3: Đầu ra van ( cửa A)
Nguyên lý hoạt động
Đối với van giảm áp tác động trực tiếp 2 cửa, Khi chất lỏng với áp suất p1 đi vào cửa vào P của van vượt qua áp suất định mức được cài đặt bởi lò xo thông qua vít điều chỉnh nó sẽ thắng lực gây ra bởi lò xo, con trượt sẽ dịch chuyển về phía lò xo làm thu hẹp đường dẫn chất lỏng từ cửa P sang cửa A làm cho áp suất p2 của cửa A giảm. Khi giá trị áp suất p1 giảm ( nhưng p1 > p2) thì con trượt dịch chuyển theo hướng ngược lại và mở rộng đường dẫn dầu từ P sang A làm cho áp suất p2 tại cửa A tăng. Quá trình diễn ra làm cho áp suất p2 luôn duy trì ở mức ổn định cần thiết.
Đối với van giảm áp tác động trực tiếp 3 cửa, nguyên lý hoạt động tương tự nhu van giảm áp tác động trực tiếp 2 cửa. Chỉ khác là khi áp suất qua van vượt qua áp suất định mức cài đặt của van giảm áp thì con trượt sẽ dịch chuyển về phía lò xo, đường chất lỏng từ cửa P sang cửa A bị đóng hoàn toàn, đồng thời mở thông đường chất lỏng từ cửa A về bể T. Từ đó, đảm bảo áp suất cửa A không vượt quá áp suất định mức.
- Kiểu van tác động gián tiếp.
Cấu tạo
Van giảm áp tác động gián tiếp
Ký hiệu
Cấu tạo của van bao gồm:
1: Vít điều chỉnh 5: Con trượt van chính
2: Lò xo van phụ 6: Cửa ra
3: Con trượt van phụ 7: Cửa vào
4: Lò xo van chính
Nguyên lý hoạt động
Áp suất trong khoang van chính được điều chỉnh nhờ vào van phụ. Nhờ vậy, van giảm áp tác động gián tiếp có phạm vi điều chỉnh áp suất rộng hơn so với van giảm áp tác động trực tiếp.
Khi áp suất ở cửa ra tăng thì áp suất trong khoang van chính tăng, lực gây ra bởi áp suất này lớn hơn lực lò xo của van phụ dẫn đến van phụ mở, chất lỏng chảy về bể. Trường hợp, áp suất cửa ra tiếp tục tăng dẫn đến hiệu áp suất giữa cửa ra và khoang can chính tăng theo cho đến khi lực tác động của hiệu áp suất này thắng trở lực của lò xo van chính thì con trượt sẽ dịch chuyển về phía lò xo, làm thu hẹp đường dẫn chất lỏng từ cửa P sang cửa A làm cho áp suất cửa ra giảm.
Khi áp suất cửa ra giảm cho đến khi nhỏ hơn lực gây ra bởi lò xo van chính thì con trượt dịch chuyển theo hướng ngược lại và mở rộng đường dẫn dầu từ cửa vào sang cửa ra làm cho áp suất tại cửa ra tăng.
Quá trình diễn ra làm cho áp suất cửa ra luôn duy trì ở mức ổn định cần thiết.
Xem thêm: Van điều khiển áp suất 2 phía VBDC, Van khẩn cấp điều khiển bằng tay VEM6 ...
Ứng dụng
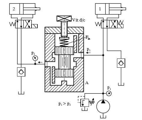
- .Mạch thủy lực sử dụng van giảm áp

Trong mạch thủy lực trên, Xylanh 1 và 2 hoạt động với cùng một nguồn chung nhưng giá trị áp suất cần thiết để mội xylanh thủy lực hoạt động là khác nhau: giá trị áp suất p1 > p2. Vì vậy, trong mạch thủy lực trên ta cần thiết phải sử dụng đến van giảm áp để giảm áp suất p2 phù hợp để xylanh 2 hoạt động.
Floulty
Seemeance